Wiring Diagram for dead GEM

I have a 2007 GEM e4. Purchased secondhand. It ran well for a year. Then brushes fell out of motor, big spark, and has had issues ever since. Replaced motor. Replaced battery with lithium. Got rebuilt computer. Got rebuilt accelerator. Went from. moving slowly to not moving at all.

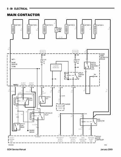
Lots of friends have tried to get it running, with no luck. Finally brought in a professional today. I had a manual, with some wirining info, but it lacks detail on the hand brake relays. Does anyone have a wiring diagram with info on what it should read, 5 volts? (The orange wire with black stripe)

Wiill a problem with the handbrake stop mot
if not 100% released?

We do get a “clack” sound when pedal is depressed, but car does not move.

Got a rebuilt computer from Ride4fun, but seems worse than the original computer, no clack of solenoid with that computer hooked up.

Any suggestions on where to get a totally new accelerator / Computer combo?

You came to the right place.
>cracks knuckles<

When is the next time you are back out at the car to check a few things?

Yes, if the handbrake loop is active, it will light up the brake light on the dash and the car will not move.

I find it curious that you mention that “clack” (main relay closing). This is a good sign that the controller is ready for pedal activity. Whatever you did with the handbrake means it is OK.

Do you hear any high pitch whine coming from the motor?

The Orange/bk wire is actually B- (-72v). It is switched by one of the twin 12v relays mounted up on the front wall under the windshield. This relay is triggered by 12v coming in on the tan wire from the hand brake. This relay sends B- to Pin 13 on the controller which clears the hand brake alarm.

The other relay also uses the same 12v (when hand brake down) to make/break B- on a loop coming in/out of the PSDM to sound the steady beep when KeyOFF (so you do not walk away without setting the brake). The steady beep also helps locate your car when it rolls down the hill and tucks neatly out of sight in the neighbor’s ditch.

I will be back at the GEM tomorrow. Meanwhile, attached is a video I took yesterday. I didn’t hear a high pitched whine.

My mechanic asked how many volts we should be seeing on the wires from the little black boxes on the right side near the windshield. I forget what they are called, but they have something to do with the handbrake. He did all the tests in the instruction manual about testing the accelerator pedal and resistance and all that and he says the accelerator pedal tests out okay but we get error 21 and the car doesn’t move when we put our foot on the accelerator pedal and he’s saying the manual doesn’t say what to do after you test all those things and they all check out okay what’s the next step if it’s not the accelerator pedal?
Thanks so much for helping!

Susan

(Attachment Video from Susan.eml is missing)

He has no clue past what the manual tells him to do? Is he really a GEM tech or a mechanic trying to troubleshoot electrical?

I live off grid in the jungle at the west end of the country of Panama. There are roads here, but no lights and only two stop signs. People drive ATVs, Golf carts and boats everywhere, but hardly any “real” cars. No GEM technicians whatsoever in the this part of the country. I was lucky to find a person who can trace a circuit and test ohms. He does golf cart repairs, but mostly club cars & EZ go’s. Most people here have never seen a GEM. So if you can walk me through some troubleshooting steps, I would appreciate it.

Thanks!

Susan

I wish I could, but I don’t know enough GEM specific info like some of the other guys here. I have only worked on one, mine, and always in person.
Troubleshooting in person it a lot easier in my opinion, but troubleshooting electronic and electrical systems I have never seen before is what I did as a profession, but only in person. If you are that far out, I understand why you had such a hard time finding someone that is able to at least try to help. AssyRequired is very good at this.. Hopefully he is able to help with the process.

BTW, how do you charge your GEM?

We are off grid, and have a big solar system with 18 panels and inverter system. If you came here, you’d never know we are off grid - we have fridges, swimming pool pumps, lights, dishwasher, washer & dryer, a/c, etc.

Susan

WOW! that must be one heck of a solar set up..
I hope you get your cart fixed up…

I spent some time boat sitting down there in Gulfito. Neat place. Tons of exploring. I heard there are quite a few retreats like yours hidden away down there.

===

Don’t get fixated on the hand brake loop. If you are getting the main relay clack, then you need to look elsewhere.

Such as the wrench light and display showing -21.
Is this an intermittant code? or whenever you KeyON? Throttle pedals are tricky to diagnose. I don’t agree/or follow the troubleshooting guide.

From the GE Tech pages:
-21 - Accelerator voltage is too high.
This status code will be displayed when the accelerator voltage at P7 is greater than 4.5 volts.

POSSIBLE CAUSE

Accelerator input is mis-adjusted or defective.

  • Input voltage at P7 should be less than 4.5 volts after initial key switch closure.
  • Open wire exists between potentiometer negative and P8.
  • Open wire exists between P7 and potentiometer wiper.

====
I (personally) have issues with the troubleshooting guide.
If this issue appeared AFTER people have been poking at it, then it is probably directly related to them trying to help. The guide steps through direct probing the 23pin connector going up to the controller. Depending on the tools (meter probes), when jammed into the connector pins (looking for electrical gremlins) it actually damages the pin/sockets to where they make flaky contact when jacked back into the controller.

In this case- Pins 7, 8, & 9

Test this:
With -21 dominant on the display push/pull the wire harness one way or the other to see if the error clears. Else, pull the 23p connector and give it a spritz with electrical contact spray (if you can find some down there) and reinstall plug with a wiggle skritch until you hear it click when it locks into place (I don’t recall if a KeyOFF/ON cycle needs to happen to clear the code or if it will clear itself when the problem clears).

Pay special attention to Pin8 (which is B-)(-72v). Ref B+.
(Note: I have conflicting diagrams that some cars may have B- on P9)

Test this on the controller plug with MainBatSwON, KeyOFF.

Pedal Plug pins

Follow all this? Report back with what you find.

Well things have gone from bad to worse. Time has gone by, during which various friends and so called “electrical” mechanics have tried to fix the GEM, and now we don’t even get the “Clack”. At this point, can someone point me in the right direction to replace ALL the wiring, plus the board? Maybe the pedal and the computer? Essentially, all we have that is good is the body, new tires and brakes, the brakes, a 6 month old Lithium battery from Ride for Fun, a nice new blue motor, and a refurbished older motor with new brushes. But none of it communicates. Happy to just replace all the wires to get it going. Don’t need brake lights, turn signals or anything. It is in a private resort and will never be driven on public roads. Just needs to move forwards and backwards.

So- Instead of returning back here for help, you let others hack at your car for 6 mos?

Now you come back here looking for help once again?

You get a Gibbs slap for that line of thinking…

What did your expert friends do to the wiring that makes you think you can just go in and replace it all to make it better?

Do you see any codes on your dash?

1 Like

Holy schnikes!! Did you let captain arc flash work on it? Had no idea he was branching out, kind of makes sense, since he fried all his vehicles already.

Still getting error 21. The latest mechanic did actually get the car to move on Friday. But then on Saturday it would not go. Wiggling the main connector on the top of the computer sometimes gets us a clack. But between the salt air and the various probes stuck into the wires, seems like a complete new wiring harness and board would be the best option.

Keep in mind, I bought it secondhand. Previous owners did all sorts of bad wiring and tapping into things. This guy on Friday was a proper mechanic, and found all sorts of bad grounds, wires that went nowhere, wires that had been tapped into. Wires probed with testers starting to corrode (We live near the beach). We could spend years chasing faults. So instead of trying to fis the wiring, how /where can I get a complete new harness?

Thanks!

Susan

19 year old cart, may have to try GEM directly or waves, waveze (whavazula bam boom or whatever their name is now).

You could try NEVA - Nev Accessories in Chandler AZ may be best to call n them. Really good people there, but website doesn’t list everything.

There is, or was, a big dealer in Florida, Sarasota i belive. Drawing a blank on their name.

Or just break in to @AssyRequired garage, he probably has like 3 hanging on the wall… :wink:

I call to your attention the wealth of information in post 9 (above) which you seem to have ignored.

I reprint some of the info here so you don’t need to scroll back up to find it.

====

I (personally) have issues with the troubleshooting guide.
If this issue appeared AFTER people have been poking at it, then it is probably directly related to them trying to help. The guide steps through direct probing the 23pin connector going up to the controller. Depending on the tools (meter probes), when jammed into the connector pins (looking for electrical gremlins) it actually damages the pin/sockets to where they make flaky contact when jacked back into the controller.


In this case- Special attention to Pins 7, 8, & 9

==

Still getting error 21. The latest mechanic did actually get the car to move on Friday. But then on Saturday it would not go. Wiggling the main connector on the top of the computer sometimes gets us a clack

This is exactly what I needed to hear from you 6 mos ago!!!

Your problem is in the loose pins.
You (or your mechanic) need to very carefully disassemble the 23p connector and re-tension the little wipers on the female pin/sockets. They are very small and delicate. Old eyes would benefit from magnifying loops and good lighting.

Female Pins look like this:


3 wipers per pin need to be pushed inward to make better contact/grab on the controller pin when locked together. Use a pin or a dental pick

This is not an easy job and you must be accurate and precise. Take your time.

Then never allow anybody to jam a probe the 23p again.

FWIW, I can machine crimp ampseal connectors. Not as cheap as made in China, but $50 gets you a 23p pigtail.

I take that back. Not wanting to set up the machine for one-off.

Amazon:

30CM AVSS 0.85MM 8 14 23 35 Pin ECU 776286-1 776273-1 770680-1 776164-1 AMPSEAL TE Connectivity Deutsch Connectors wire harness(23P)

Brand: ARETV

Search this page


$25.35$25.35

Here you go - my cell phone data carrier was having performance issues yesterday.

Thanks, I will try the two parts dealers.
I have tried to attach a photo of the wires for you to see just how hopeless it is…

Susan

(attachments)

Looks ok from here. Follow Byrons advice this time, or replace, splice in, as required. Or replace with new pigtails or single pins, but no mix-ups.

Wires look long enough to crimp on new pins one at a time. Ampseal wires are easy to remove. After releasing “snap red retainer”, just twist and pull.